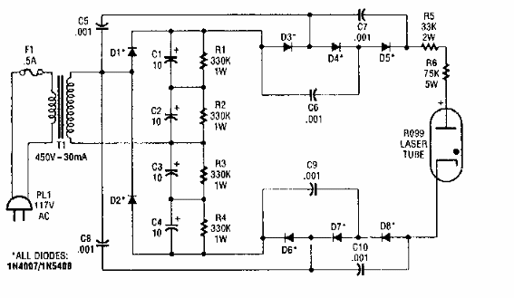
Esta fuente de alta tensión para LÁSER de gas se encontró en documentación de la década de 1990. El circuito es de baja corriente.

Fuente de 6kV para LASER
Esta fuente de alta tensión para LÁSER de gas se encontró en documentación de la década de 1990. El circuito es de baja corriente.
