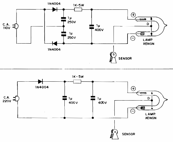
Estos circuitos de luces de punto para automóviles con platino se encontraron en una antigua documentación nacional. El circuito tiene versiones para 110 V y 220 V y tiene un sensor que se conecta al distribuidor de alta tensión del coche.

Strobo de ajuste



