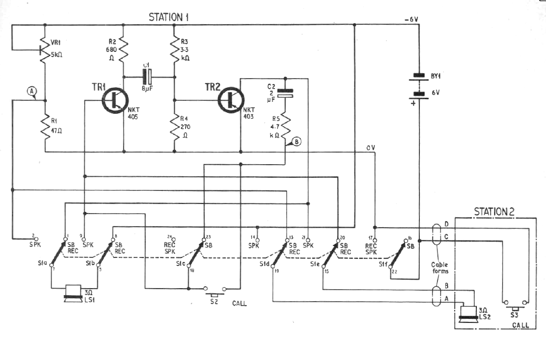
Este circuito es de una antigua publicación inglesa de 1968. Podemos implementarlo con transistores TIP32 en una versión más moderna. La alimentación se puede hacer con baterías grandes o con una fuente de alimentación.

 

Intercomunicador con cable
Intercomunicador con cable | Haga click en la imagen para ampliar |