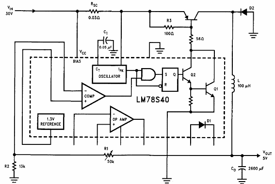
El circuito es del Manual de Aplicaciones Lineales de National Semiconductor de 1994. El componente utilizado no es muy común y el transistor puede ser un 2N2955 o equivalente de al menos 5 A de corriente de colector.

Regulador reductor de 5V x 5 A LM78S40



