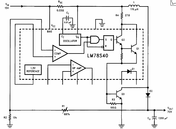
El circuito que se muestra es del Linear Applications Handbook de National Semiconductor. Hace uso del LM78S40, que no es un componente fácil de obtener en la actualidad.

Regulador Conmutado de 15 V a 70 V x 1,5 A
El circuito que se muestra es del Linear Applications Handbook de National Semiconductor. Hace uso del LM78S40, que no es un componente fácil de obtener en la actualidad.
