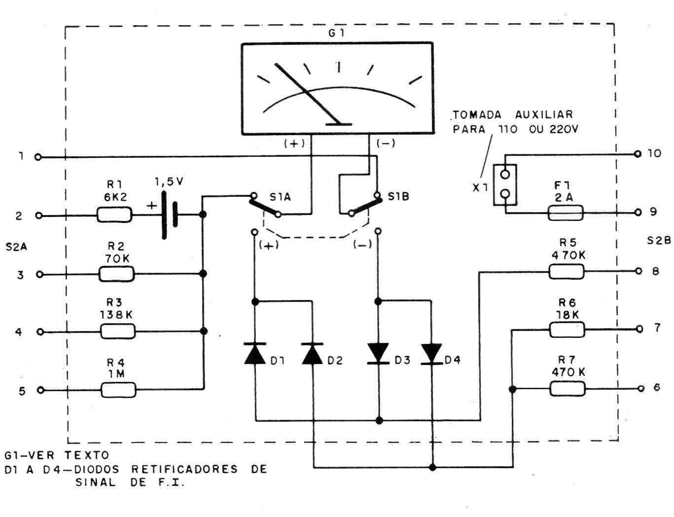
Este multímetro simple aprovecha un galvanómetro común de bajo costo de 200 uA o 1 mA y tiene varias escalas. La precisión está determinada por los componentes utilizados y la alimentación para la medición de la resistencia se realiza con una sola batería pequeña. Los diodos deben ser de germanio para una mayor precisión en corriente alterna.




