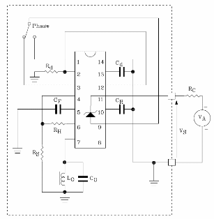
El circuito que se muestra en la figura está basado en el ST Microelectronics TDEO0160 (www.st.com) y consta de un detector de proximidad que puede ser alimentado por tensiones de +4 a +36 V con un consumo de solo 1.2 ma. La resistencia de pérdida es de 5 a 50 kohms y la frecuencia del oscilador es de 1 MHz. Los transistores de salida tienen una capacidad de corriente de 20 mA con Vce (sat) de 1.1 A. El circuito está diseñado para detectar cuerpos de metal por el efecto de corrientes arremolinadas que provocan pérdidas de AF detectadas por una bobina. El circuito tiene dos transistores complementarios con colector abierto y límite de histéresis ajustable. Se incorpora un interruptor electrónico para proporcionar la señal de salida. El circuito integrado utilizado se suministra en una caja SO14 y además hay un diodo zener interno que mantiene constante la tensión del circuito. En la tabla damos los valores de los componentes del circuito presentado. Se puede obtener información detallada para el proyecto e incluso otras configuraciones de circuitos en la hoja de datos disponible en el sitio web de ST Microelectronics.




