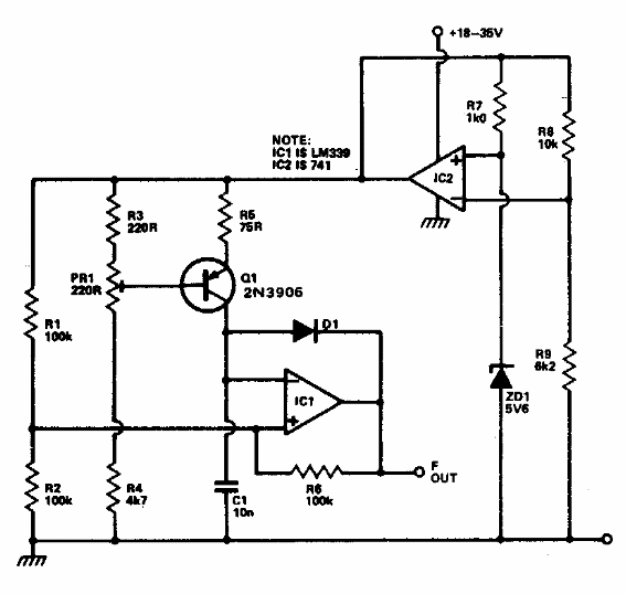
Este circuito se encontró en una documentación de la década de 1980. El circuito utiliza componentes comunes con una salida de 10 Hz por grado de variación centígrado. El sensor es un transistor.

Convertidor de temperatura a frecuencia
Este circuito se encontró en una documentación de la década de 1980. El circuito utiliza componentes comunes con una salida de 10 Hz por grado de variación centígrado. El sensor es un transistor.
