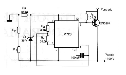
En la figura se muestra un regulador negativo flotante capaz de proporcionar una tensión de salida de -100 V con regulación de 20 mV para una corriente de carga de 100 mA.

Regulador de tensión 100 V x 20 mA
En la figura se muestra un regulador negativo flotante capaz de proporcionar una tensión de salida de -100 V con regulación de 20 mV para una corriente de carga de 100 mA.
