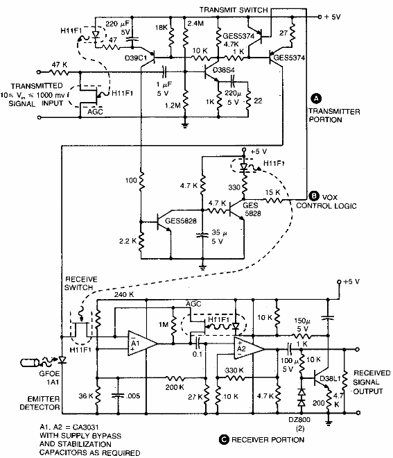
Este circuito se encontró en una documentación estadounidense de la década de 1980. El circuito de datos tiene una velocidad baja, de acuerdo con los componentes utilizados. Los transistores admiten equivalentes modernos.

Enlace semidúplex para fibra óptica



