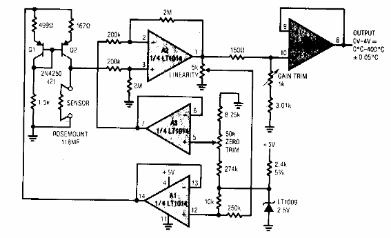
Este circuito se encontró en documentación de Linear Technology de los años 90. El circuito utiliza componentes de esa época y puede ser alimentado por 5 V. En estas condiciones, puede funcionar como un shield.

Linealizador para sensor RTD
Este circuito se encontró en documentación de Linear Technology de los años 90. El circuito utiliza componentes de esa época y puede ser alimentado por 5 V. En estas condiciones, puede funcionar como un shield.
