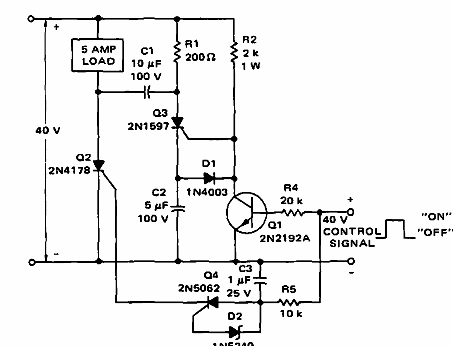
Este circuito se encontró en la documentación de Motorola de 1968. Los SCR pueden ser equivalentes modernos y la carga máxima es de 5 A a 40 V.

Interruptor Estático DC
Este circuito se encontró en la documentación de Motorola de 1968. Los SCR pueden ser equivalentes modernos y la carga máxima es de 5 A a 40 V.
