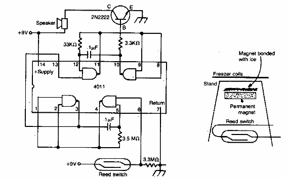
Esta alarma de congelador se encontró en la documentación estadounidense de la década de 1980. El circuito utiliza un interruptor de láminas y un imán en un pequeño recipiente con agua congelada. Cuando el hielo se derrite, el imán baja al activar el interruptor de láminas.

Alarma de deshielo



