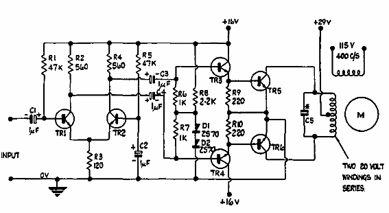
Este circuito sin transformador se obtuvo en una publicación de 1965 de Ferranti. Los componentes son de esa época, con énfasis en el tipo de motor utilizado.

Servo de 6 W
Este circuito sin transformador se obtuvo en una publicación de 1965 de Ferranti. Los componentes son de esa época, con énfasis en el tipo de motor utilizado.
