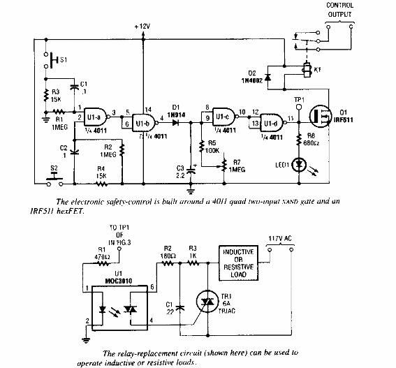
Popular Electronics de los años 90 sugirió este circuito de protección circuito puede usar un triac para una carga común o un relé mecánico.

Interruptor de seguridad
Popular Electronics de los años 90 sugirió este circuito de protección circuito puede usar un triac para una carga común o un relé mecánico.
