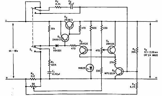
Este circuito de protección para fuentes que usan un relé se encontró en una documentación de 1967. Los componentes son de la época, pero se pueden usar equivalentes de corriente dependiendo de la corriente de la fuente.

Protector de sobrecarga
Este circuito de protección para fuentes que usan un relé se encontró en una documentación de 1967. Los componentes son de la época, pero se pueden usar equivalentes de corriente dependiendo de la corriente de la fuente.
