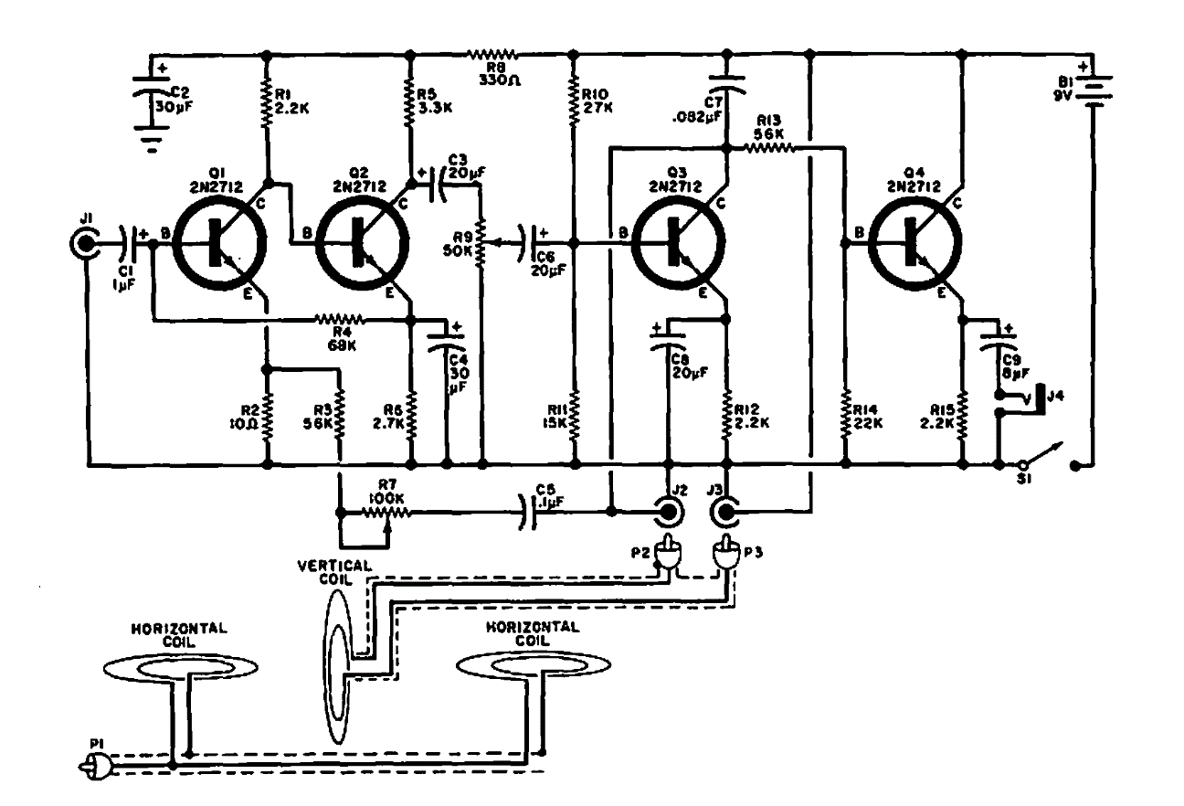
Este detector de metales súper utiliza tres bobinas, operando en forma diferencial con dos circuitos transmisores y receptores. Los componentes equivalentes se pueden probar. El circuito es de una publicación de 1969.

 

Detector de metales diferencial
Detector de metales diferencial | Haga click en la imagen para ampliar |