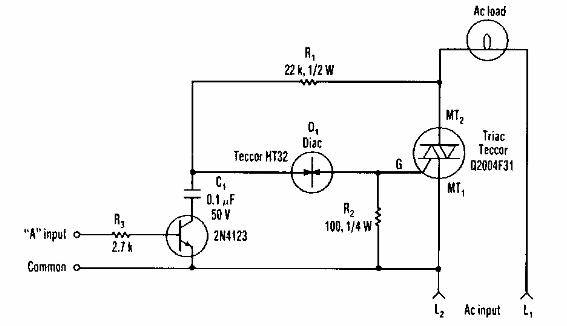
Este circuito, que se puede usar como shield se encontró en una Eletronic Design de los años 90. El circuito usa un diac y el transistor puede ser de propósito general.

Controlador de triac sensible
Este circuito, que se puede usar como shield se encontró en una Eletronic Design de los años 90. El circuito usa un diac y el transistor puede ser de propósito general.
