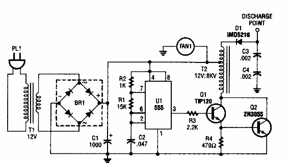
Este generador de iones negativos se encontró en una Popular Electronics de los años 90. El autotransformador puede ser una bobina de encendido de automóvil.

Generador de iones
Este generador de iones negativos se encontró en una Popular Electronics de los años 90. El autotransformador puede ser una bobina de encendido de automóvil.
