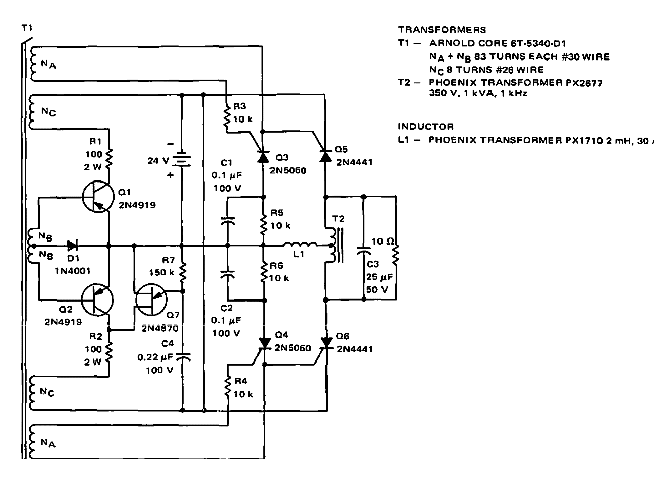
Sugerido por Motorola en la documentación de 1968, este circuito tiene una eficiencia del 70%. Los transistores de potencia son tipos de tiempo al igual que los transformadores.
Este es el circuito de la grabadora comercial NEC RMT-200 obtenida de una documentación japonesa...
Se puede lograr un retraso de unos pocos segundos a unas pocas decenas de segundos con este...
Esta alarma de aproximación está indicada como una trampa para ratones (ratonera) que alimentan un...