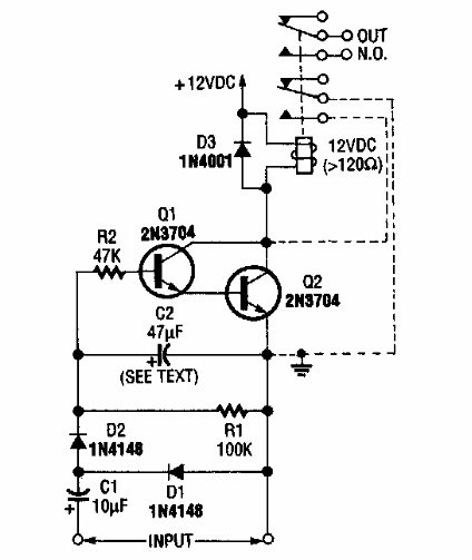
En la figura tenemos el circuito de disparo para un relé con señales de audio. El circuito es de una Radio Electronics de los 80. El relé es del tipo sensible de 12 V. Para disparar con micrófono, utilice el circuito CIR14317S.

Relé sónico
En la figura tenemos el circuito de disparo para un relé con señales de audio. El circuito es de una Radio Electronics de los 80. El relé es del tipo sensible de 12 V. Para disparar con micrófono, utilice el circuito CIR14317S.
