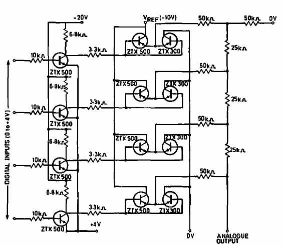
Este circuito que usa solo transistores se obtuvo de la documentación de Ferranti de 1969. Se puede hacer de transistores modernos. El circuito es de 4 bits.

Convertidor digital a analógico
Este circuito que usa solo transistores se obtuvo de la documentación de Ferranti de 1969. Se puede hacer de transistores modernos. El circuito es de 4 bits.
