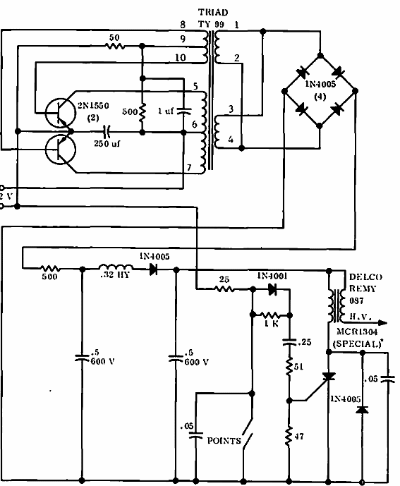
Encontrado en una documentación de Motorola de 1965, este circuito consiste en un encendido electrónico con un inversor de alta tensión. Los transistores son de la época. El circuito está destinado a automóviles de platino.

Inversor para encendido
Encontrado en una documentación de Motorola de 1965, este circuito consiste en un encendido electrónico con un inversor de alta tensión. Los transistores son de la época. El circuito está destinado a automóviles de platino.
