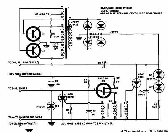
Este circuito se encontró en una documentación estadounidense de la década de 1960. El circuito usa transistores de la época y un SCR que se puede usar comúnmente para una corriente del orden de 6 A y una tensión de al menos 600 V.

Encendido electrónico



