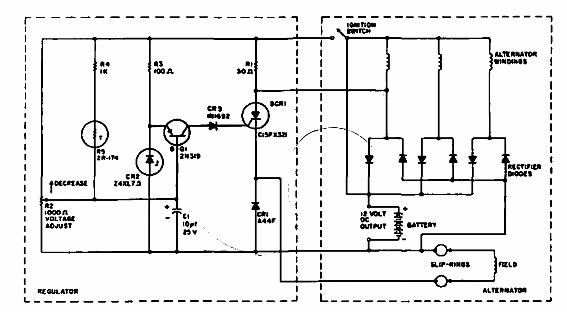
Este regulador de tensión del alternador del automóvil se encontró en una publicación anterior de General Electric. Mantiene la tensión a 14.5 V. Los diodos del alternador son de potencia.

Regulador del alternador
Este regulador de tensión del alternador del automóvil se encontró en una publicación anterior de General Electric. Mantiene la tensión a 14.5 V. Los diodos del alternador son de potencia.
