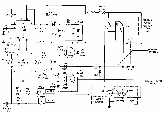
Este circuito sofisticado es de la antigua documentación de Motorola, que utiliza dispositivos integrados comunes en la actualidad. Los FET pueden ser equivalentes. Incluye una parada de lámina dinámico cuando alcanzan el final del curso.

Intermitente para limpiaparabrisas CIR13390S



