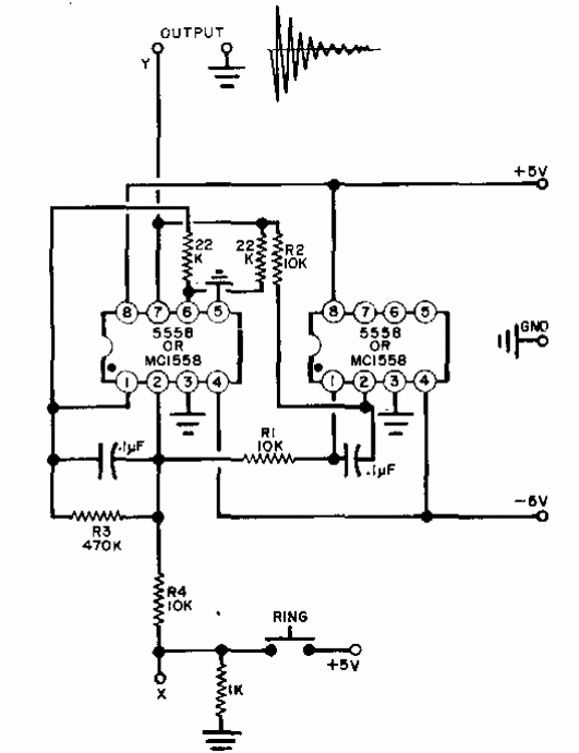
Este circuito es de una Popular Elecrtronics de los años 80. Los componentes utilizados no son comunes hoy en día. El circuito genera una señal amortiguada que imita una campana. El integrado es el 555.

Timbre de puerta
Este circuito es de una Popular Elecrtronics de los años 80. Los componentes utilizados no son comunes hoy en día. El circuito genera una señal amortiguada que imita una campana. El integrado es el 555.
