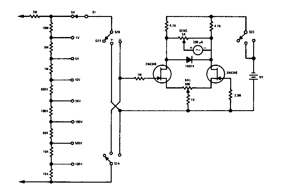
Prácticamente cualquier FET se puede utilizar en este voltímetro que se encuentra en una documentación antigua. El indicador es un microamperímetro de 0-100 µA y la precisión del circuito depende de la precisión de los resistores utilizados.

 

Voltímetro FET
Voltímetro FET | Haga click en la imagen para ampliar |