Este circuito es de una documentación de los años 80. Se puede implementar con componentes equivalentes modernos y la fuente de alimentación debe ser simétrica.

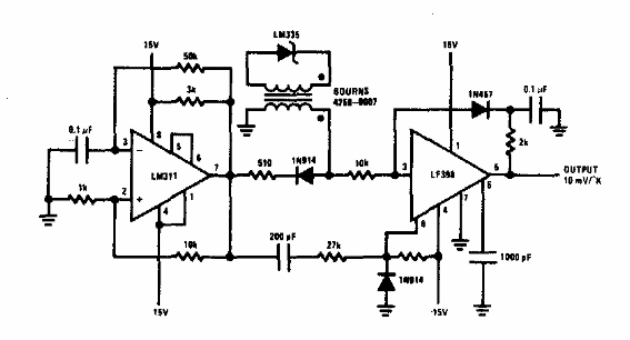
Sensor de temperatura aislado
Este circuito es de una documentación de los años 80. Se puede implementar con componentes equivalentes modernos y la fuente de alimentación debe ser simétrica.
