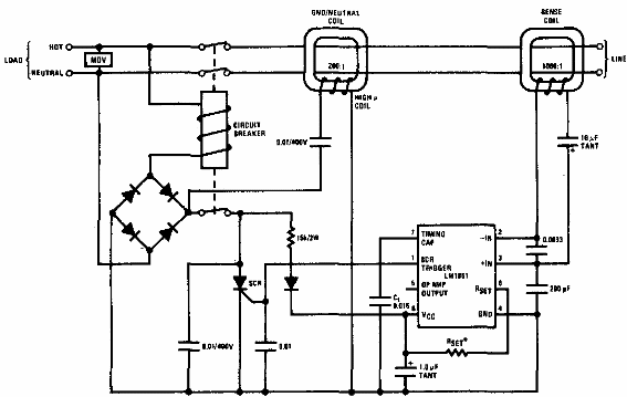
Este circuito interrumpe la fuente de alimentación cuando falta la conexión a tierra. El circuito es de una documentación antigua (de los años 80) que utiliza transformadores de corriente y otros componentes de la época.

Interruptor de falla de tierra



