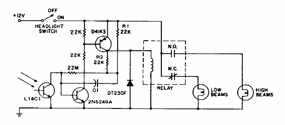
Este circuito es de General Electric de los años 80, utilizando un relé con contactos de alta corriente (20 A). El transistor admite equivalente y cualquier fototransistor puede usarse como sensor.

Luz alta automática
Este circuito es de General Electric de los años 80, utilizando un relé con contactos de alta corriente (20 A). El transistor admite equivalente y cualquier fototransistor puede usarse como sensor.
