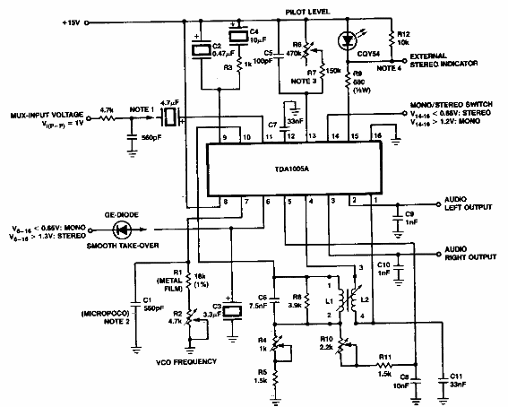
Este circuito de decodificación de señal de multiplexación por división de frecuencia es de una documentación de la década de 1980. El circuito integrado utilizado no es muy común en la actualidad.

Decodificador estéreo FDM
Este circuito de decodificación de señal de multiplexación por división de frecuencia es de una documentación de la década de 1980. El circuito integrado utilizado no es muy común en la actualidad.
