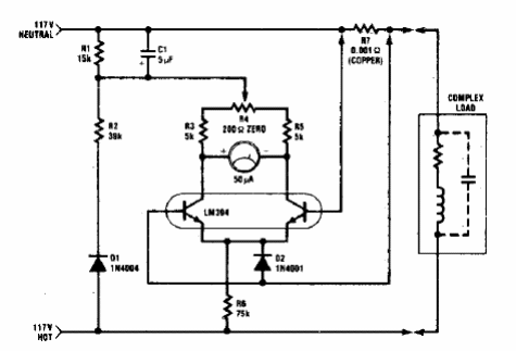
Este circuito se encuentra en una documentación estadounidense de los años 80. El circuito mide la potencia de los dispositivos en la red de 110 V. El circuito causa una caída de tensión de solo 10 mV en la carga, lo que representa una pérdida de aproximadamente 0.01%.

Medidor de potencia de 1 kW



