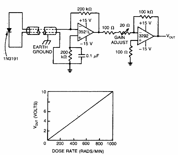
Este circuito utiliza un diodo como sensor de radiación. Los operacionales son antiguos porque la publicación es de los años 80, pero se pueden probar los equivalentes modernos de baja tensión.

Dosímetro
Este circuito utiliza un diodo como sensor de radiación. Los operacionales son antiguos porque la publicación es de los años 80, pero se pueden probar los equivalentes modernos de baja tensión.
