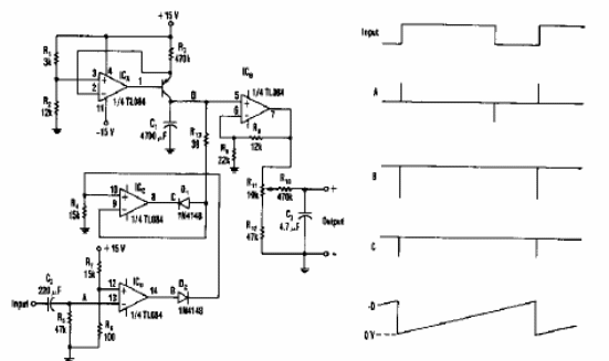
Este circuito de un Electronic Design de los años 90 convierte el período de una señal en una frecuencia. Los componentes utilizados no son muy comunes hoy en día. En el lado del circuito tenemos las formas de las señales obtenidas.

Convertidor período para tensión



