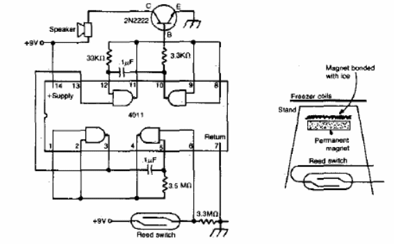
Esta alarma de descongelamiento parte de una idea interesante. Un pequeño imán en una piedra de hielo queda atrapado en la parte superior del comportamiento en frío. Cuando se produce la fusión, cae sobre el interruptor de láminas que activa la alarma. El circuito funciona con 9 V. Lo encontramos en una documentación antigua en inglés.

Alarma de descongelamiento



