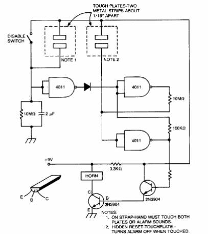
Encontramos este circuito en una documentación estadounidense de la década de 1980. El circuito se puede ensamblar fácilmente en nuestros días y se debe tener cuidado al usar una fuente de alimentación aislada de la red eléctrica.

Alarma capacitiva
Encontramos este circuito en una documentación estadounidense de la década de 1980. El circuito se puede ensamblar fácilmente en nuestros días y se debe tener cuidado al usar una fuente de alimentación aislada de la red eléctrica.
