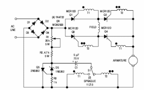
Este es un circuito del manual de tiristor ON Semiconductor de los años 80. Por supuesto, la configuración se puede adaptar para usar componentes modernos, pero es una referencia para un nuevo diseño. El puente de diodos y otros componentes deben ser compatibles con la potencia del motor controlado.

Control de velocidad y dirección para motor universal



