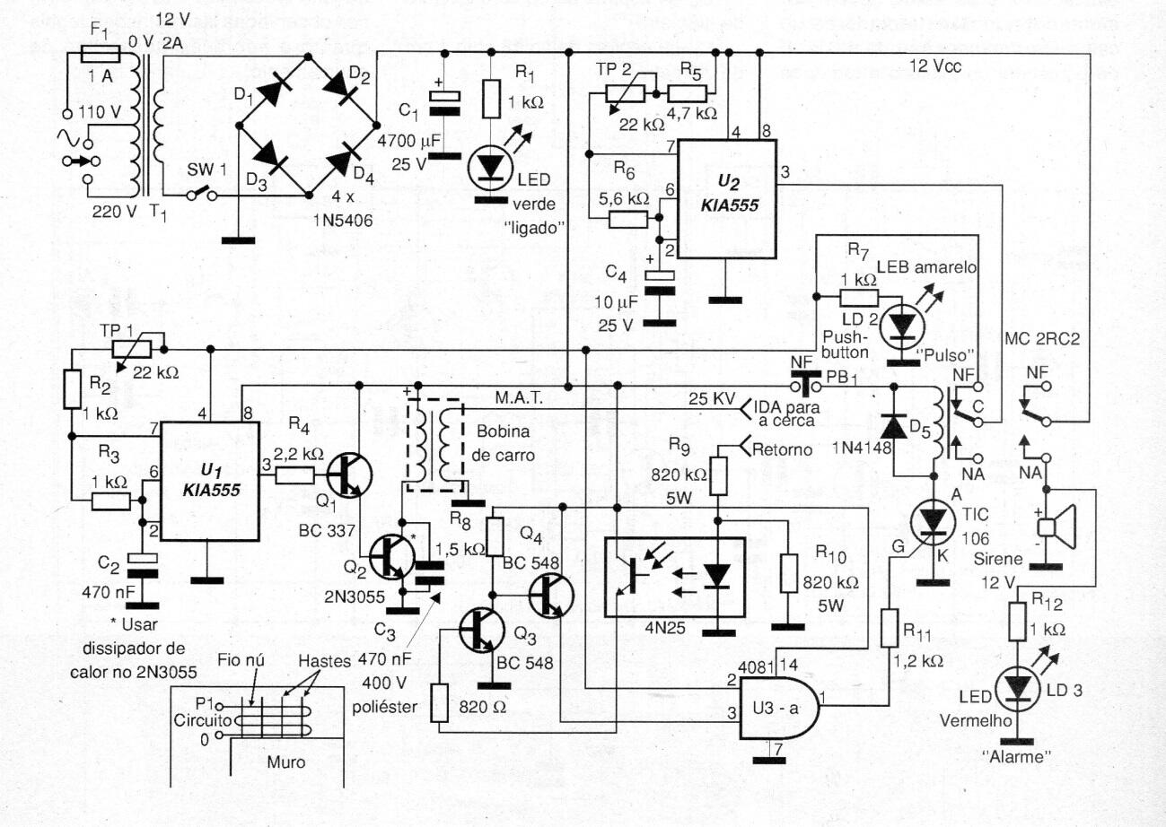
Este elaborado diseño de cerca eléctrica difiere de los demás al activar una alarma en caso de cortar los cables de la cerca. Los aparatos comerciales son caros y este proyecto tiene todas sus funciones a un costo menor. Este circuito está formado básicamente por dos 555 astables. El primero es U1 y los componentes que lo rodean hacen que oscile a alta frecuencia para producir los pulsos primarios de la bobina de encendido de un automóvil, generando así una alta tensión. La alta tensión se aplica a la cerca y volver al circuito informa que no hubo rotura de la cerca. El segundo astable controla el primero, operando a baja frecuencia, de modo que no hay alto voltaje continuamente, sino alrededor de 2-3 veces por segundo. TP1 ajusta la alta tensión y TP2 ajusta los pulsos, que pueden ser monitoreados por el LED amarillo. PB1 restablece el sistema en caso de activación de alarma. En este caso, el alto voltaje se interrumpe. La sirena es de tipo de alta potencia con oscilador interno. SW1 apaga el circuito.




