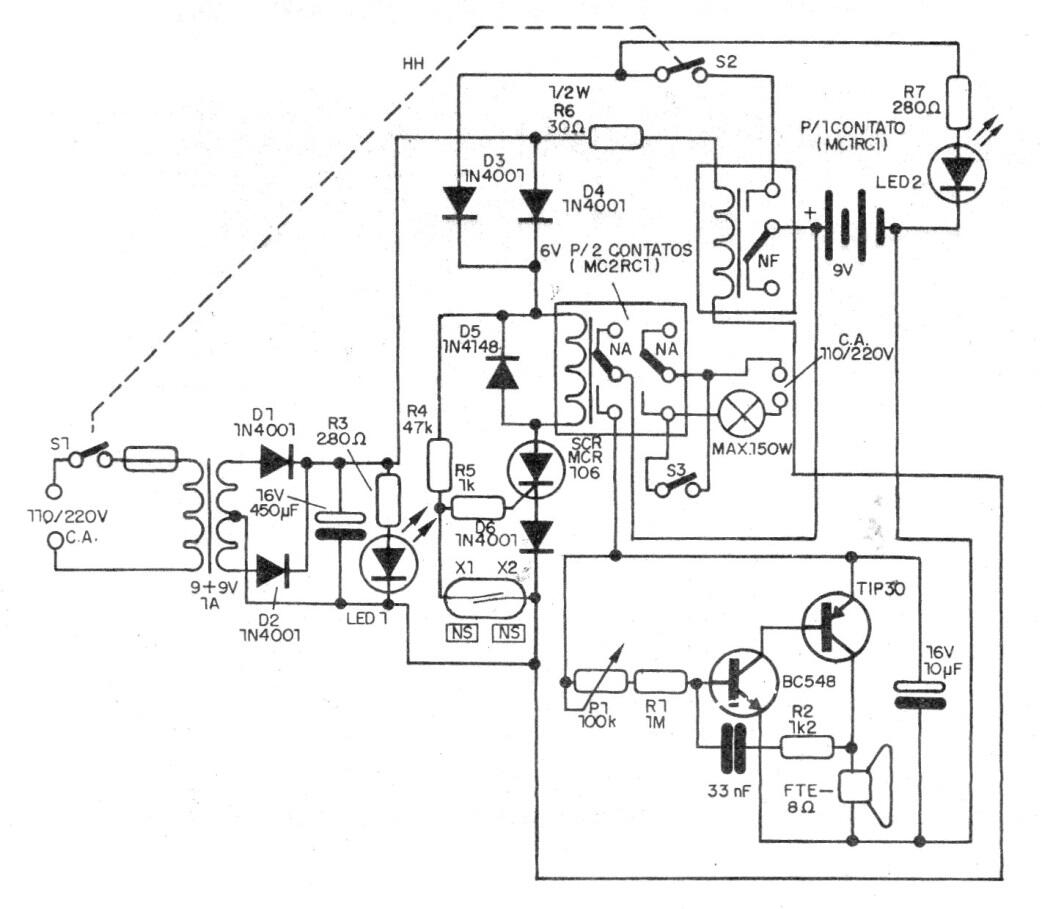
Este circuito de alarma se encontró en una documentación de 1990. Sin embargo, debido a que usa solo componentes discretos (sin circuito integrado), todavía es bastante actual. El circuito es eficiente y ya incluye un potente sistema de advertencia audible.




