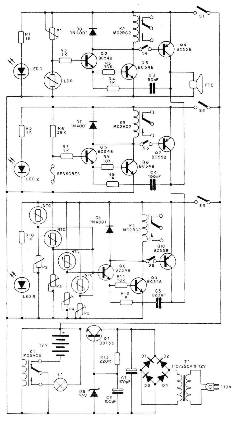
Este circuito, publicado en 1988, utiliza varios tipos de sensores y relés para controlar los sistemas de advertencia. El circuito puede usarse a través de sensores, sensores de interrupción y también NTC. También se incluye un sistema para cargar permanentemente una batería que suministra el circuito desde una fuente de red local.




