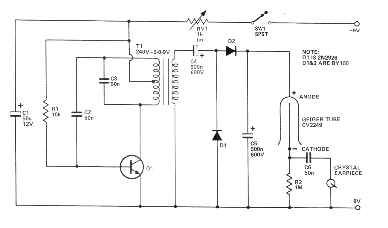
Este es un circuito muy simple de detector de radiación atómica usando una válvula Geiger-Muller. El circuito fue encontrado en una revista inglesa de 1978. Evidentemente, se trata del componente bastante crítico del proyecto. Si se puede encontrar, el resto es simple. El transistor puede ser un BD135 y la alimentación de pilas y no baterías, ya que el consumo del variador es algo elevado.




