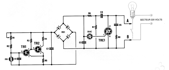
Este artículo fue obtenido en una revista francesa Nouvelle Electronique de 1994. Puede ser implementado fácilmente con transistores BC548 y Triacs TIC226 o equivalente. El circuito acciona una lámpara incandescente al oscurecerse. No debe usarse con lámparas electrónicas. El ajuste de sensibilidad se realiza en un trimpot

Interruptor Crepuscular

Interruptor Crepuscular



