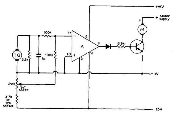
Este circuito de control se obtuvo en una documentación técnica de 1971. El amplificador operacional puede ser el 741 o equivalente y el transistor el BD135 para motores hasta 500 mA. La tensión de alimentación del operario puede diferir de la tensión del motor. La fuente debe ser simétrica para el amplificador operacional.

Control de Motor DC con Operacional



