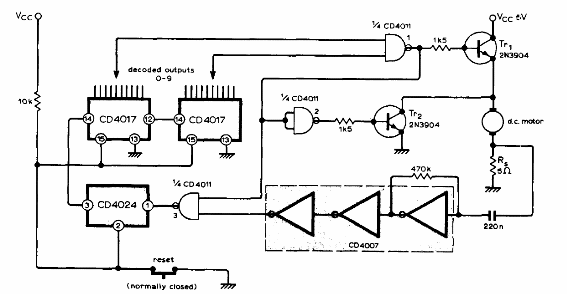
Este circuito controla el recuento de vueltas de un motor. Encontramos en una publicación técnica de los años 70. Los transistores pueden ser los BC548 para un pequeño motor de corriente continua o un BD135 para TR1 si el motor tiene una corriente de hasta 500 mA.

Contador de revoluciones



