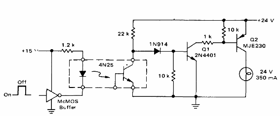
Este circuito es de un manual Motorola de los años 70. El circuito puede ser implementado con transistores más modernos como el BC548 para Q1 y un PNP de potencia conforme la carga. Podemos usar el BD136 para cargas de hasta 500 mA. El circuito se puede utilizar como shield.

Interfaz CMOS con Aislador Óptico



