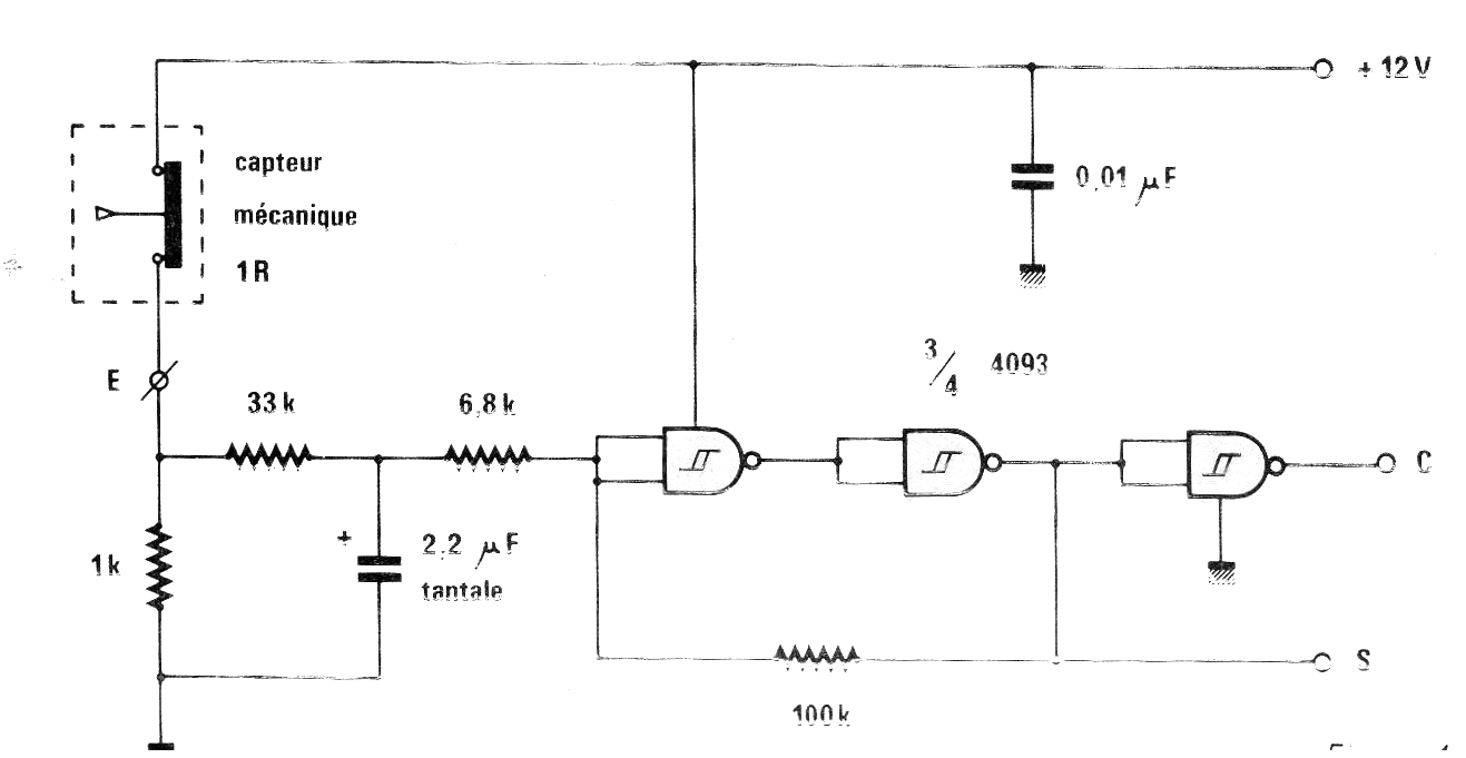
Encontramos este circuito en una revista francesa Radio Plans de noviembre de 1984. Muestra cómo implementar un sensor mecánico sin repique usando un circuito integrado CMOS. La corriente en el sensor es muy baja lo que puede ser importante para aplicaciones que hacen uso de reed switches.




