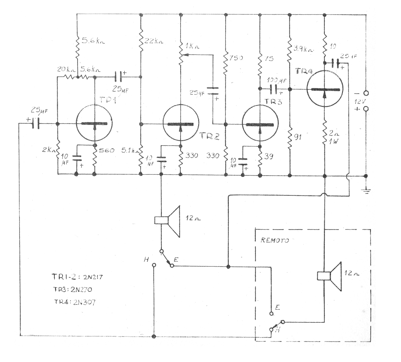
Este circuito se obtuvo en una revista antigua de la década de 1970. El circuito todavía se puede montar con transistores modernos. Podemos utilizar el BC558 para TR1 y TR2, BD136 para TR3 y el TIP42 para R4. Los valores de los componentes también se pueden cambiar a los estandarizados más modernos. El circuito funciona con una fuente de al menos 1 A. El cable de interconexión de las estaciones debe tener un máximo de 20 metros de longitud. Se pueden utilizar altavoces de 8 ohms.




