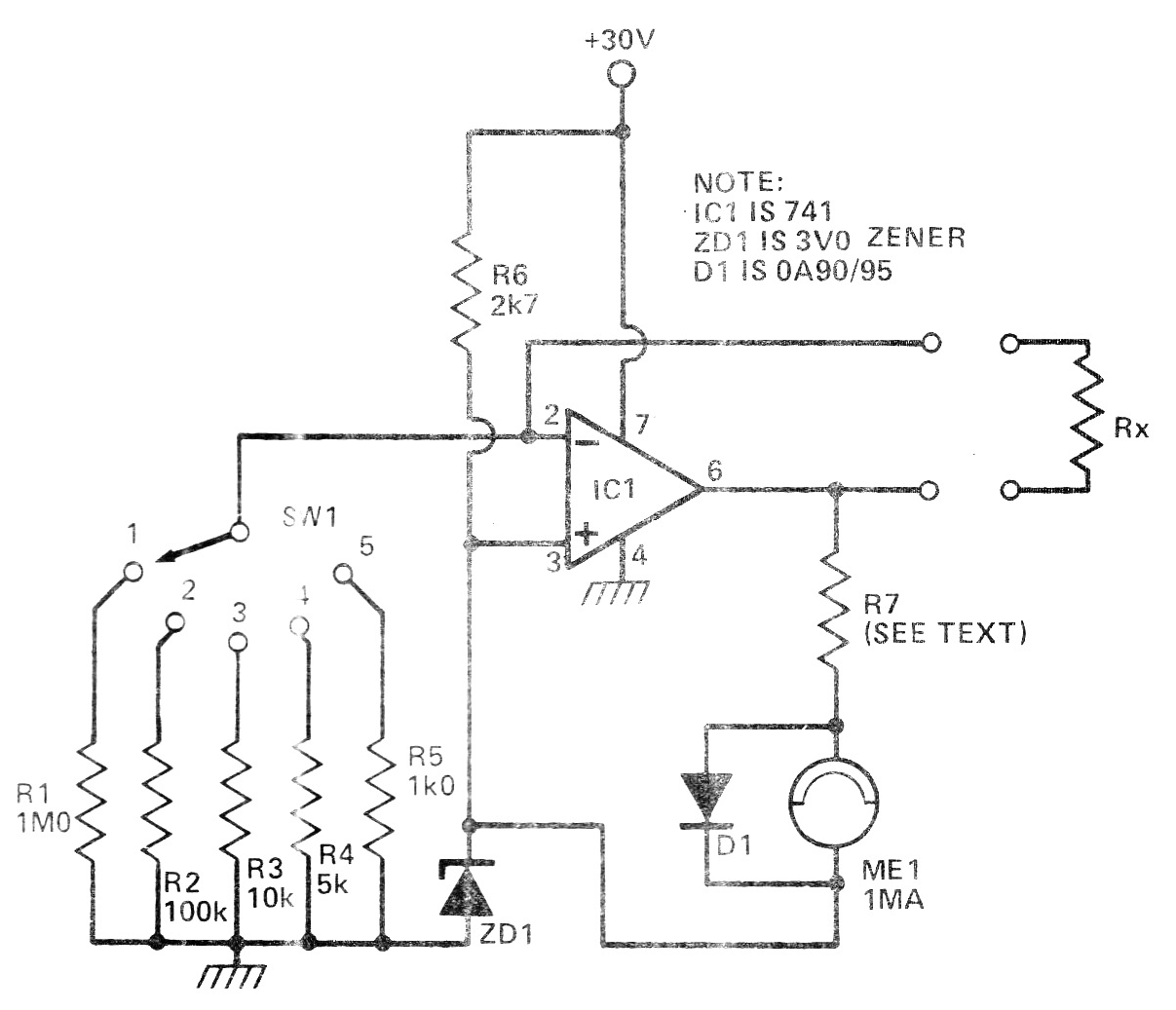
Este circuito fue publicado en una revista inglesa de 1981, pero puede montarse con facilidad aún hoy, pues todos los componentes son comunes. El instrumente mide resistencias en 5 bandas dadas por los resistores seleccionados, pudiendo ser usada la escala de corrientes de un multímetro de bajo costo en la salida, en lugar del instrumento de bobina móvil. Las pistas van de 1k a 1 M de fondo de escala. R7 debe ser obtenido experimentalmente en función de la resistencia del instrumento, teniendo valores típicos que sean tales que la resistencia del instrumento más la suya sea 1k.




