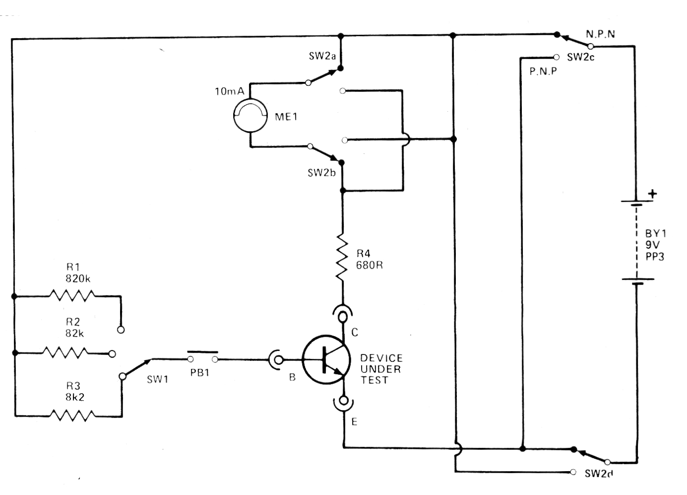
Este circuito se obtuvo en una revista Hobby Electronics de 1980. Se trata de una prueba de transistores NPN y PNP de uso general que utiliza un pequeño indicador analógico. En su lugar se puede utilizar un multímetro común. El circuito selecciona tres rangos de ganancia para los transistores en prueba.




